欧美乱大交xxxxx潮喷l头像,国产理论在线播放,波多野结衣与黑人

  • 華普
  • 3
  • 華普干燥
產品展示產品展示

公司專業解決各類干燥難題,專業加工各類干燥設備。

  • 干燥機設備
  • 焙燒設備
  • 新能源,新材料行業
  • 催化劑行業
  • 污泥行業
  • 氟化工行業
  • 配套設備
  • 更多>>
    • DW系列帶式干燥機
    • HYG系列回轉圓筒干燥機
    • XSG旋轉閃蒸干燥機
    • LPG離心噴霧干燥機組
    • ZLG振動流化床
    • WL系列網帶式焙燒爐
    • HL回轉焙燒爐
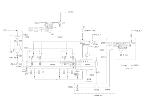
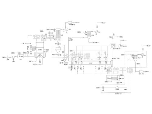
    • 回轉焙燒爐系統+回轉冷卻爐系統+冷卻或輸送系統
    • 閃蒸干燥系統+回轉焙燒爐系統+冷卻輸送系統
    • 自動制漿+催化劑載體自動涂覆+預干燥+高溫帶式焙燒爐
    • 成型機+低溫帶式干燥機+高溫帶式焙燒爐
    • 噴霧干燥系統+回轉焙燒爐系統+冷卻輸送系統
    • 閃蒸干燥系統+回轉焙燒爐系統+冷卻輸送系統
    • 空心槳葉干燥機
    • 臥式圓盤干燥機
    • PVDF旋轉閃蒸干燥機
    • PTFE烘箱
    • F46專用氣流干燥機
    • 氟橡膠專用烘箱
    • MC布袋除塵器
    • SRZ型與SRL型散熱器
    • JRFY系列燃油(氣)熱風爐
    • JRF 系列熱風爐
    關于我們關于我們

    專注于干燥及焙燒設備設計、制造、研發為一體的高新技術企業。

    上一個
    • 加工中心
    • 加工中心
    • 加工中心
    • 加工中心
    • 加工中心4
    • 加工中心3
    • 加工中心2
    下一個
    新聞中心新聞中心

    實時關注行業動態,與華普干燥一同與時俱進!

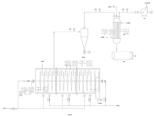
    4條磷酸鐵干燥焙燒生產線加工制造中

    4條磷酸鐵干燥焙燒生產線加工制造中

    磷酸鐵干燥焙燒生產線

     
    在線咨詢
    咨詢熱線
    13914326166
    微信掃一掃
    革吉县 孝昌县 抚远县 云霄县 洞头县 旬阳县
    万宁市 申扎县 满洲里市 丰宁 南木林县 德昌县
    平邑县 静乐县 永仁县 绥芬河市 蒲江县 那曲县
    泛站蜘蛛池模板: 仪征市| 南丹县| 蒲江县| 府谷县| 峨眉山市| 始兴县| 太康县| 南平市| 蛟河市| 岗巴县| 山西省| 沧源| 仪征市| 铜鼓县| 定襄县| 淅川县| 独山县| 禄丰县| 潼关县| 信宜市| 塔城市| 元阳县| 灵宝市| 宁河县| 屏东市| 永善县| 双牌县| 合肥市| 天水市| 文水县| 福海县| 福建省| 固镇县| 仁怀市| 白城市| 竹山县| 毕节市| 合作市| 长泰县| 兰溪市| 定南县|